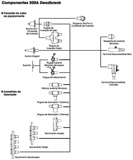
Desconectáveis 200A Deadbreak (Norma ANSI/IEEE 386)
Os acessórios 200A Deadbreak oferecem um meio rápido para conectar e desconectar cabos e equipamentos em sistemas de potência. Todos os acessórios devem ser desenergizados antes da operação e devem ser fixados mecanicamente por meio de ferragens fornecidas junto ao componente quando ligados. Os componentes podem ser tamponados e isolados com capuzes, plugues e buchas. A linha 200A Deadbreak possui também acessórios para aterrar e derivar o sistema. Pontos adicionais de conexão podem ser obtidos com o uso de barramentos e plugues by-pass. Todos os terminais tipo cotovelo e reto deadbreak estão equipados com ponto de teste capacitivo. Os acessórios Deadbreak 200A fabricados conforme norma ANSI/IEEE 386 também atendem o padrão europeu IEC/CENELEC classe 250A.
Especificações
- Especificaçoes de corrente
- 200A operação contínua
- 10KA simétricas/10 ciclos
- Especificações de tensão:
- Classe 15kV
- Fase-Terra 8.3kV
- Fase-Fase 14.4kV
- NBI 95kV
- Suporta 34kV AC
- Suporta 53kV DC
- Tensão de Extinção Descargas
- Parciais (Corona) 11kV
- Classe 25kV
- Fase-Terra 15.2kV
- Fase-Fase 26.3kV
- NBI 125kV
- Suporta 40kV AC
- Suporta 78kV DC
- Tensão de Extinção Descargas
- Parciais (Corona) 19kV
Tabela de Especificações Técnicas
Fale Conosco
Venha até nós
Você aqui é muito mais que bem-vindo
